欢迎访问乐竞lejing(中国)环保官网,主营:湿式除尘器,布袋除尘设备,除尘设备,有机废气乐竞入口,废气乐竞入口设备!

全国服务热线

4008-616-212

当前位置:首页 » 乐竞lejing(中国)资讯 » 行业动态 » 乐竞lejing(中国)环保VOCS废气乐竞入口的特点,快来了解一下

乐竞lejing(中国)环保VOCS废气乐竞入口的特点,快来了解一下

文章出处:乐竞lejing(中国)环保行业动态网责任编辑:小蔡作者:小蔡人气:-发表时间:2022-04-29 00:00:00【

 装车间的废气主要是涂料中含有的有机溶剂和涂膜在喷涂及烘干时的分解物,统称为挥发性有机化合物(VOC),其成份主要有甲苯和二甲苯。这些成份对人的健康和生活环境有害,并且有恶臭,人如果长期吸入低浓度的有机废气,会引发咳嗽、胸闷、气喘甚至肺气肿等慢性呼吸道疾病。所以说VOCS废气乐竞入口很重要,对车间卫生和员工健康都有很大益处。

  VOCS废气乐竞入口不仅可以有效的乐竞入口有机废气,而且能回收有机溶剂,既解决了环境污染问题,同时创造了可观的经济效益,深得企业认可,具有较好的市场应用前景。

    

  乐竞lejing(中国)环保VOCS废气乐竞入口的技术特点:

  1、采用高效吸附材料,吸附效率95%以上,溶剂回收率90%以上。

  2、设备主体为优质不锈钢,适用各种工况,寿命长;堆积量小切换快,安全性高;系统化防爆设计和节点监控,运行安全。

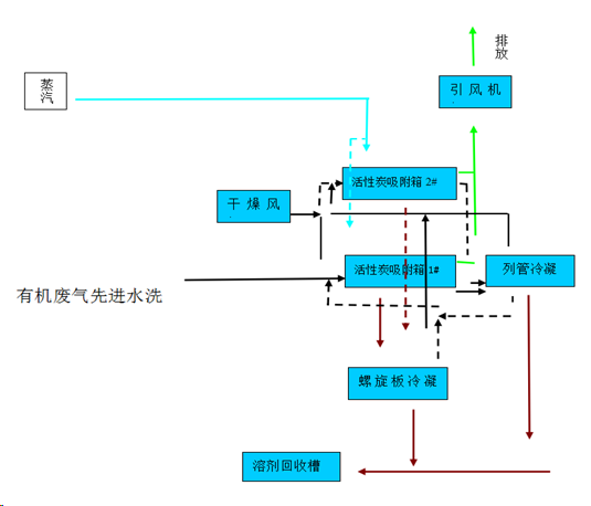
  3、对于非水溶性有机溶剂,采用活性炭吸附-蒸汽脱附-溶剂回收,具有相变热高,脱附完全,易冷凝的优点,可实现有机溶剂和水的自动有效分离。

  4、对于水溶性大或易水解有机溶剂,采用活性炭吸附-氮气脱附-溶剂回收工艺,回收产品中水含量低,溶剂品质高、可降低运行成本;

  5、吸附内配套活性炭保护系统,充分保证设施安全。

6、全自动PLC自动控制,优化系统运行模式,操作方便,稳定可靠。

乐竞lejing(中国)环保作为一家VOCS废气乐竞入口一站式解决服务商,依托工程大学环保技术支持,拥有设备制造厂和熟练安装队伍;客户超过上千家,涵盖大型焊烟打磨行业、橡胶行业、涂料油墨行业、家居建材行业、PCB电子行业、汽车行业、家电行业、化工行业、新能源锂电池行业、航空航天新材料行业和医疗行业等领域;先后获得了江苏省环境污染乙级设计资质、江苏省环境污染乙级治理资质、质量管理体系认证、职业健康安全管理体系认证、江苏省优秀科技企业、苏州市市级守合同重信用企业等荣誉称号。 

 

 

  

 

 

  乐竞入口

  服务热线:4008-616-212

  电话:0512-55186759
   
  E-mail:ycw26688@126.com

  地址:昆山市千灯镇红星路20号